详情描述
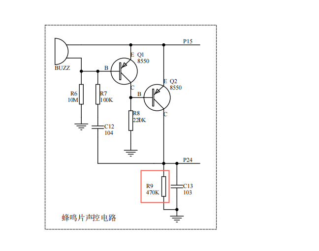
如图想增强蜂鸣片的灵敏度,需要调节哪个参数呢?

已尝试解决的方法及结果
尝试增大了R7和R8,效果都不太好
立创开发板
全部评论 默认 最新
小青蛙
2024-09-18 13:57:20 来自广东
要增强声控电路蜂鸣片的灵敏度,可以尝试以下几种方法: 1. 调整放大器增益:在声控电路中,通常使用一个放大器来放大声音信号。你可以尝试增加放大器的增益,以便更好地捕捉微弱的声音信号。这可以通过调整放大器的反馈电阻或使用一个具有更高增益的放大器来实现。 2. 使用高灵敏度的麦克风:麦克风是声控电路的关键部分,因为它负责捕捉声音信号。选择一个高灵敏度的麦克风可以提高整个电路的灵敏度。确保麦克风与电路兼容,并且安装在适当的位置以捕捉最佳声音信号。 3. 优化滤波器:在声控电路中,滤波器用于消除不需要的频率成分。优化滤波器的设计,例如使用带通滤波器,可以帮助提高电路对特定频率范围内的声音信号的灵敏度。 4. 调整比较器阈值:在声控电路中,比较器用于将放大后的声音信号与预设阈值进行比较。降低比较器的阈值可以提高电路的灵敏度。但请注意,过低的阈值可能导致误触发。 5. 使用增益控制电路:在某些情况下,可以使用增益控制电路来动态调整放大器的增益。这样,当声音信号较弱时,增益会自动增加,从而提高灵敏度。 关于你提到的R7和R8电阻,它们可能对电路的灵敏度有一定的影响,但可能不是最佳调整点。尝试上述方法,看看是否能够提高声控电路蜂鸣片的灵敏度。
Brian 作者
2024-09-19 11:14:11 来自广东
谢谢
霸王板姬
2024-09-18 13:41:05 来自广东
直接换个高灵敏度的麦克风,或者在前级加一个场效应管做为输入,但是需要适当调整电阻数值来输出最佳效果
Brian 作者
2024-09-19 11:14:16 来自广东
谢谢
没有更多啦~